建筑光伏发电系统
			2015/3/13 17:41:37  
			安科瑞电气股份有限公司  供稿
			
		
      1、概述
建筑光伏发电是一种新型的、具有广阔发展前景的发电和能源综合利用方式。它将光伏电池板、汇流箱置于家庭、企业办公楼、厂房等建筑物的屋顶,通过光伏逆变器、配电柜及其他设备直接将太阳能转化为电能并入电网,实行“自发自用、余电上网、就近消纳、电网调节”的运营模式,能够有效解决电力在升压及长途运输中的损耗问题。
2、拓扑图
2.1 AMI-250微逆变器组成光伏并网发电系统
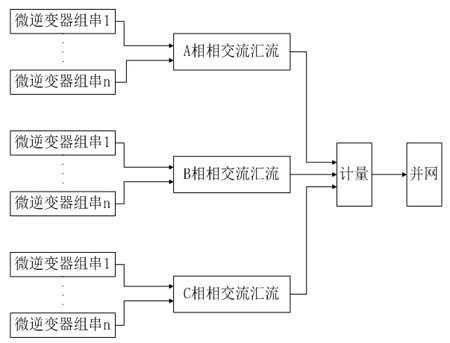
2.1.1 微逆变器单相并网系统

2.1.2 微逆变器三相并网系统

2.2 ASI-20KW光伏逆变器组成三相并网发电系统

2.3 大型光伏电站系统

3、光伏发电系统监控
3.1 微逆变器光伏发电系统监控
微逆变器组成的光伏监控系统可以实现对单块太阳能电池板组件的监控,可以通过网络查看单块组件的当前发电功率,历史发电功率的柱状图显示及发电电量等数据。


3.2 ACREL-2000 V8光伏发电系统监控
ACREL-2000 V8系统对光伏电站的整体信息进行监控,采用图形和数据的形式实时动态地展现电站概况、电站实时发电及发电统计信息。通过主界面可以对光伏阵列现场环境进行实时监测与显示,如室外温度值、风速、风向、光照强度等。
- 1
 - 2
 - 总2页
 
    免责声明:本文仅代表作者个人观点,与电源在线网无关。其原创性以及文中陈述文字和内容未经本站证实,对本文以及其中全部或者部分内容、文字的真实性、完整性、及时性本站不作任何保证或承诺,请读者仅作参考,并请自行核实相关内容。
      
            本文链接:建筑光伏发电系统 
http:www.cps800.com/news/55780.htm
           http:www.cps800.com/news/55780.htm
            文章标签: 建筑光伏发电系统/光伏逆变器/配电柜
 
            
            
       
		
       




