医用隔离电源在攀枝花中冶19冶职工医院中的设计与应用
徐霜
安科瑞电气股份有限公司 上海 嘉定 201801
0前言
医用IT供电系统也称为医用不接地供电系统,或医用隔离电源。IT方式供电系统的“I”表示电源侧没有工作接地,或经过高阻抗接地。“T”表示负载侧电气设备进行接地保护。医院的供配电方式与其他民用建筑有较大区别,因为在医院的特殊环境里漏电流对病人构成了潜在的危险。尤其在手术室、监护室等特殊场所,因病人在麻醉状态下失去或降低防卫能力,各种电极、传感器或者管道直接插入病人体内,如果有10μA的电流直接流过病人心脏,就会造成人体触电死亡,医学上称之为“微电击”。由于这种潜在危险,很多国家和国际标准都对医疗领域,尤其是那些生命攸关的场所,如重症监护室、心脏监护室、麻醉室、手术室、手术准备室、手术恢复室、心脏导管插入室、血管造影监察室、早产儿监护室等场所的配电需要做出了特殊的规定和要求。
根据国际电工协会(IEC)有关规定,医用隔离电源供电系统需要包括:绝缘监视仪、隔离变压器、变压器负载和温度监视设备、外接报警显示设备等。因此,许多国际与国家标准认定,使用医用隔离电源供电系统是医疗场所供电安全可靠的关键。
医用隔离电源供电系统在供电距离不是很长时,供电的可靠性高、安全性好。一般用于不允许停电或对供电连续性有严格要求的医疗2类场所。
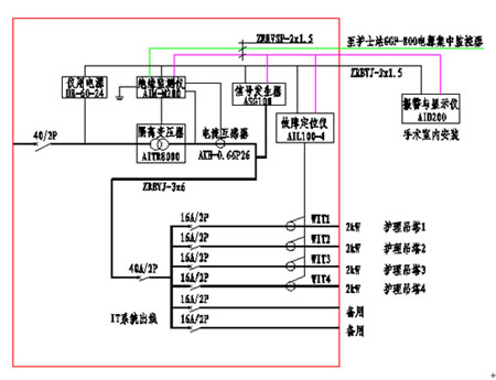
1、医用隔离电源供电系统构成
1.1隔离变压器
隔离电源通过隔离变压器为医院重要场所提供隔离后的安全电,变压比为1:1。这种变压器的初级线圈匝数等于次级线圈匝数,同时初级线圈和次级线圈之间高度绝缘,并设置静电屏蔽屏,最大程度地减少了两绕组之间的电磁干扰。
1.2 绝缘监测仪
绝缘监测仪用于监测IT系统对地的绝缘状态,当系统出现绝缘故障时,能够及时发出报警信号,提醒工作人员根据实际情况进行处理。同时还能对变压器负荷电流、变压器绕组温度进行监测,保证隔离变压器的可靠、正常运行。
1.3 集中报警与显示仪
能够实时显示医疗绝缘监测仪当前绝缘电阻、变压器负荷率等监测数据,并在系统出现故障时发出声光报警信号,并可通过报警与显示仪远程设置绝缘监测仪的报警阈值。该装置主要安装于手术室或重症监护室内的信息控制面板上,以便于医护人员了解隔离电源系统的运行状况,以及系统出现故障时的故障类型。
1.4 绝缘故障定位
绝缘故障定位由故障定位仪及测试信号发生器两部分设置完成,主要采用高灵敏度的互感器配合高精度的信号检测电路,检测测试信号发生器注入系统中的信号,准确定位绝缘故障所在的回路,方便工作人员维护与检修。
2 医用隔离电源使用的必要性
1)有效保障医疗设备的正常运行。
2)防止其他供电回路中的漏电流通过接地线窜入手术室、ICU、CCU等特殊场所的医疗设备上对病人的安全构成危险。
3)医用隔离电源减少了各种医疗设备可能出现的对地故障。一旦隔离电源上所接的各种医疗设备出现对地故障,因其对地不能构成回路,所以只能产生一个很小的容性漏电流,极大地保护了病人免遭漏电流的伤害。
4)医疗设备发生绝缘故障时,因电源中性点不接地,当负载端出现第一点对地绝缘故障时,因其对地不能构成回路,只会产生一个很小的漏电流,不会导致保护装置(如空开)动作切断供电,手术室不会发生突然停电事故,从而相对的保证了手术室供电的连续性。
5)医用隔离电源降低了对地漏电流,故提高了防火安全性。
6)医院在对医疗设备故障检修维修时,经常需要在通电状态下接触电路中的元器件或电路中的地线,使用医用隔离电源可以防止医院设备维修人员触电的危险。
3、建议接入隔离电源系统电网的用电设备
医疗场所建议接入隔离电源系统电网的用电设备包括:高频电刀及其他高频外科设备、除颤仪、呼吸机、麻醉机、恒温培养箱、透析设备、监护仪、输液泵、注射泵、心肺机、体外循环机等。
4、医用隔离电源供电系统配置方案
攀枝花中冶19冶职工医院(以下简称十九冶医院),隶属于世界500强企业一中冶集团全资子公司中国十九冶集团,自1966年在攀枝花市建院以来,历经几代人的努力,已建成为具有较强专业技术力量,自身特色的国家二级甲等综合医院。该医院于2013年7月在安科瑞电气订购了5套5件套产品。
4.1 手术室配置方案

4.2 ICU/CCU病房配置方案

4.3 隔离电源监控系统配置清单

- 1
- 2
- 总2页
http:www.cps800.com/news/2015-1/201515201134.html
