避雷防雷接地总体解决方案(图)
2005/9/22 17:17:30
杭州易龙电气技术有限公司 供稿
一、概述
雷电是自然界一种常见的放电现象。自然界每年都有几百万次闪电,每年雷击造成的人员伤亡和财产损失,仅次于水灾而大于其它任何灾害。
雷电灾害所涉及的范围几乎遍布各行各业。尤以大规模集成电路为核心组件的测量、监控、保护、通信、计算机网络等先进电子设备广泛运用的电力、航空、国防、通信、广电、金融、交通、石化、医疗以及其它现代生活的各个领域,以大型CMOS集成元件组成的这些电子设备普遍存在着对暂态过电压、过电流耐受能力较弱的缺点,暂态过电压很可能造成电子设备产生误操作,从而造成更大的经济损失和社会影响。 尤其地处山区野外的高速公路、水电厂、污水处理厂极易遭受雷击过电压的侵害。它们的共同特点是点多、面广,设备分布战线长,旷野区域往往有突出的设备点,电力线路往往要翻山越岭,传输和控制线路往往经常穿越复杂的地质层面,这些都是易遭直接雷击或感应过电压的薄弱点。
防雷是一个很复杂的问题,不可能依靠一、二种先进的防雷设备和防雷措施就能完全消除雷击过电压和感应过电压的影响,必须针对雷害入侵途径,对各类可能产生雷击的因素进行排除,采用综合防治——均压、屏蔽、分流、接地、保护(包括安装先进的防雷产品、过电压保护器、浪涌保护器),才能将雷害减少到最低限度。
1、电源线路过电压保护示意图

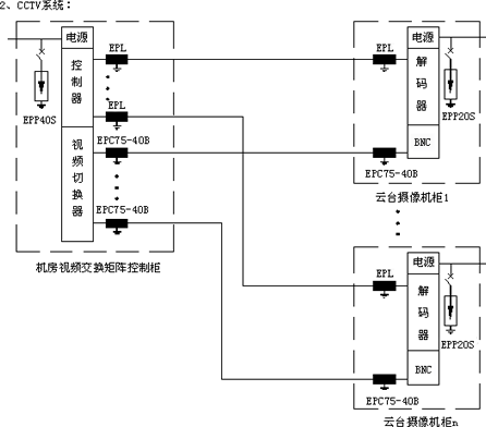
2、信号线路过电压保护示意图



二、易龙防雷设施总配置表


三、易龙防雷产品性能指标
1、直击雷防护——ESE预放电型避雷针(IF3避雷针)
* 预放电时间≥60μs(86μs)
* 避雷针内部无电子部件,免维护
* 不锈钢材料
2、电源过电压保护器
首级防护:EPP65T/EPP80T/EPP100T三相电源过电压保护器
* 最大放电电流:单模块65~100kA(8/20μs)
* 最大持续耐压:单模块440Vrms(有效值)
* 保护电压/测试电流:2.0kV
* 响应时间:25ns
* 安装方式:模块化结构,标准导轨安装
* 告警方式:有变色窗口,可视告警
次级防护:EPP40T/EPP65T三相电源过电压保护器
* 最大放电电流:单模块40~65kA(8/20μs)
* 最大持续耐压:单模块440Vrms(有效值)
* 保护电压/测试电流:1.8kV~2.0kV
* 响应时间:25ns
* 安装方式:模块化结构,标准导轨安装
* 告警方式:有变色窗口,可视告警
末级防护:EPP20S/EPP40S单相电源过电压保护器
* 最大放电电流:单模块20~40kA(8/20μs)
* 最大持续耐压:单模块275V~440Vrms(有效值)
* 保护电压/测试电流:1.2V~1.8kV
* 响应时间:25ns
* 安装方式:模块化结构,标准导轨安装
* 告警方式:有变色窗口(或指示灯),可视告警
3、信号过电压保护器
双绞线信号过电压保护器:EPL系列
* 最大放电电流:单线10kA(8/20μs)
* 静态门槛电压:1.5Un(额定工作电压)
* 动态电压(1Kv/μs):2Un(额定工作电压)
* 频宽:2MHz
* 安装方式:模块化结构,标准导轨安装
网络信号过电压保护器——EPRJ45-5
* 额定电压:5V
* 最大放电电流:500A(8/20μs)
* 动态电压(1Kv/μs):10V
* 响应时间:1ns
* 频宽:100MHz
* 结构:屏蔽金属铝,RJ45接口
视频信号过电压保护器——EPC75-40B
* 额定电压:5V
* 静态门槛电压:9V
* 动态电压(1Kv/μs):16V
* 最大放电电流:10kA(8/20μs)
* 频宽:40MHz
* 结构:屏蔽金属铝,BNC接口,阻抗75Ω
音频信号过电压保护器:EPRJ11-120
* 额定电压:120V
* 最大放电电流:3kA(8/20μs)
* 静态门槛电压:200V
* 动态电压(1Kv/μs):300V
* 频宽:2MHz
* 结构:屏蔽金属铝,RJ11接口
音频信号过电压保护器:EPL-120
* 额定电压:120V
* 最大放电电流:10kA(8/20μs)
* 静态门槛电压:200V
* 动态电压(1Kv/μs):300V
* 频宽:2MHz
* 安装方式:模块化结构,标准导轨安装
高频信号避雷器:EPC50-2000B
* 额定电压:230V
* 最大放电电流:20kA(8/20μs)
* 频宽:0~2000MHz
* 功率:<300w
* 动态电压(1Kv/μs):600V
* 插损:<0.3dB
* 结构:屏蔽金属,BNC接口,阻抗50Ω
雷电是自然界一种常见的放电现象。自然界每年都有几百万次闪电,每年雷击造成的人员伤亡和财产损失,仅次于水灾而大于其它任何灾害。
雷电灾害所涉及的范围几乎遍布各行各业。尤以大规模集成电路为核心组件的测量、监控、保护、通信、计算机网络等先进电子设备广泛运用的电力、航空、国防、通信、广电、金融、交通、石化、医疗以及其它现代生活的各个领域,以大型CMOS集成元件组成的这些电子设备普遍存在着对暂态过电压、过电流耐受能力较弱的缺点,暂态过电压很可能造成电子设备产生误操作,从而造成更大的经济损失和社会影响。 尤其地处山区野外的高速公路、水电厂、污水处理厂极易遭受雷击过电压的侵害。它们的共同特点是点多、面广,设备分布战线长,旷野区域往往有突出的设备点,电力线路往往要翻山越岭,传输和控制线路往往经常穿越复杂的地质层面,这些都是易遭直接雷击或感应过电压的薄弱点。
防雷是一个很复杂的问题,不可能依靠一、二种先进的防雷设备和防雷措施就能完全消除雷击过电压和感应过电压的影响,必须针对雷害入侵途径,对各类可能产生雷击的因素进行排除,采用综合防治——均压、屏蔽、分流、接地、保护(包括安装先进的防雷产品、过电压保护器、浪涌保护器),才能将雷害减少到最低限度。
1、电源线路过电压保护示意图

2、信号线路过电压保护示意图



二、易龙防雷设施总配置表


三、易龙防雷产品性能指标
1、直击雷防护——ESE预放电型避雷针(IF3避雷针)
* 预放电时间≥60μs(86μs)
* 避雷针内部无电子部件,免维护
* 不锈钢材料
2、电源过电压保护器
首级防护:EPP65T/EPP80T/EPP100T三相电源过电压保护器
* 最大放电电流:单模块65~100kA(8/20μs)
* 最大持续耐压:单模块440Vrms(有效值)
* 保护电压/测试电流:2.0kV
* 响应时间:25ns
* 安装方式:模块化结构,标准导轨安装
* 告警方式:有变色窗口,可视告警
次级防护:EPP40T/EPP65T三相电源过电压保护器
* 最大放电电流:单模块40~65kA(8/20μs)
* 最大持续耐压:单模块440Vrms(有效值)
* 保护电压/测试电流:1.8kV~2.0kV
* 响应时间:25ns
* 安装方式:模块化结构,标准导轨安装
* 告警方式:有变色窗口,可视告警
末级防护:EPP20S/EPP40S单相电源过电压保护器
* 最大放电电流:单模块20~40kA(8/20μs)
* 最大持续耐压:单模块275V~440Vrms(有效值)
* 保护电压/测试电流:1.2V~1.8kV
* 响应时间:25ns
* 安装方式:模块化结构,标准导轨安装
* 告警方式:有变色窗口(或指示灯),可视告警
3、信号过电压保护器
双绞线信号过电压保护器:EPL系列
* 最大放电电流:单线10kA(8/20μs)
* 静态门槛电压:1.5Un(额定工作电压)
* 动态电压(1Kv/μs):2Un(额定工作电压)
* 频宽:2MHz
* 安装方式:模块化结构,标准导轨安装
网络信号过电压保护器——EPRJ45-5
* 额定电压:5V
* 最大放电电流:500A(8/20μs)
* 动态电压(1Kv/μs):10V
* 响应时间:1ns
* 频宽:100MHz
* 结构:屏蔽金属铝,RJ45接口
视频信号过电压保护器——EPC75-40B
* 额定电压:5V
* 静态门槛电压:9V
* 动态电压(1Kv/μs):16V
* 最大放电电流:10kA(8/20μs)
* 频宽:40MHz
* 结构:屏蔽金属铝,BNC接口,阻抗75Ω
音频信号过电压保护器:EPRJ11-120
* 额定电压:120V
* 最大放电电流:3kA(8/20μs)
* 静态门槛电压:200V
* 动态电压(1Kv/μs):300V
* 频宽:2MHz
* 结构:屏蔽金属铝,RJ11接口
音频信号过电压保护器:EPL-120
* 额定电压:120V
* 最大放电电流:10kA(8/20μs)
* 静态门槛电压:200V
* 动态电压(1Kv/μs):300V
* 频宽:2MHz
* 安装方式:模块化结构,标准导轨安装
高频信号避雷器:EPC50-2000B
* 额定电压:230V
* 最大放电电流:20kA(8/20μs)
* 频宽:0~2000MHz
* 功率:<300w
* 动态电压(1Kv/μs):600V
* 插损:<0.3dB
* 结构:屏蔽金属,BNC接口,阻抗50Ω
免责声明:本文仅代表作者个人观点,与电源在线网无关。其原创性以及文中陈述文字和内容未经本站证实,对本文以及其中全部或者部分内容、文字的真实性、完整性、及时性本站不作任何保证或承诺,请读者仅作参考,并请自行核实相关内容。
本文链接:避雷防雷接地总体解决方案(图)
http:www.cps800.com/news/2005-9/2005922171730.html
http:www.cps800.com/news/2005-9/2005922171730.html
