AD转换模拟信号远程监控在实际中的应用
摘要:本文介绍了利用模拟信号远程监控的应用方案。工业现场PLC的AO模块或SCADA、DCS系统输出的模拟量电流或电压信号直接去控制远程的执行设备,往往会因为长距离的传输造成信号的衰减、失真,有时还会因为其他外界信号干扰造成信号出错,影响整个系统的正常工作。应用ISO 4021/ISO DAO远程模拟信号输出模块的RS-485差分数字信号传输可以有效地提高系统抗干扰能力,利用RS-485的总线通讯和地址设置,在某些场合还可以减少布线,降低设备控制成本和提高系统可靠性。
随着电子产业数字化程度的不断发展,逐渐形成了以数字系统为主体的格局。A/D和D/A转换器作为模拟和数字电路的接口,正受到日益广泛的关注。随着数字技术的飞速发展,人们对A/D和D/A转换器的要求也越来越高,新型模拟/数字和数字/模拟之间的转换技术不断涌现。通过这些转换人们可以运用各种控制器进行远程监控,如控制某个空间的温度、湿度,控制液体的液位和流量,控制物体的位移、速度及压力等。在实际工作环境中,各种传感器、PLC的AO模块或DCS系统输出的模拟量电流或电压信号很弱(很多是mV或mA级),而且普遍带负载能力低。直接用来监控远程的执行设备,往往会因为长距离的传输造成信号的衰减、失真,有时还会因其它外界信号干扰而造成信号出错,影响整个系统的正常运行。
因此,要保证监控系统的可靠性,首先需要将系统中的多种传感器、多路PLC、DCS等输出的模拟信号进行隔离、放大、转换。有些场合还需要通过各种通讯载体进行远程无失真传输。 ISO 4021(A/D转换)可以将传感器输出的模拟信号转换成数字信号,用RS232/485通讯将信号进行远程传输或采用GPRS、GMS进行无线数传,然后用远程模拟信号输出模块ISO DAO(D/A转换)将数字信号转换成模拟信号,用还原的模拟信号进行远程监测和控制。这些技术在SCADA数据采集、FCS远程监控中得到了越来越多的应用。
一、信号A/D(模拟转数字)转换及远程传输技术
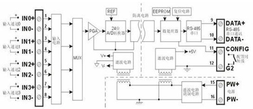
ISO 4021信号A/D(模拟转数字)转换器可实现传感器和主机之间的信号采集,用以检测模拟信号或控制远程设备。通过软件的配置,可用于多种传感器类型,包括:模拟信号输入,模拟信号输出,和数字信号输入/输出(I/O)。广泛用在 RS-232/485总线工业自动化控制系统,4-20mA / 0-5V信号测量、监视和控制,小信号的测量以及工业现场信号隔离及长线传输等等。
ISO 4021信号A/D(模拟转数字)转换器包括电源隔离,信号隔离、线性化,A/D转换和RS-485串行通信。每个串口最多可接256只 ISO 4021系列模块,通讯方式采用ASCII码通讯协议或MODBUS RTU通讯协议,其指令集兼容于ADAM模块,波特率可由代码设置,能与其他厂家的控制模块挂在同一RS-485总线上,便于计算机编程。
ISO 4021信号A/D(模拟转数字)转换器是基于单片机的智能监测和控制系统,所有的用户设定的校准值,地址,波特率,数据格式,校验和状态等配置信息都储存在非易失性存储器EEPROM里。ISO 4021系列产品按工业标准设计、制造,信号输入 / 输出之间隔离,可承受3000VDC隔离电压,抗干扰能力强,可靠性高。工作温度范围- 45℃~+85℃。
- 1
- 2
- 总2页
http:www.cps800.com/news/2012-12/2012121085145.html

